Dual HS 135 Bias Ayarı

Transistör/MOSFET Güç Yükselteçleri » Transistörlü ve MOSFET'li (solid state) ses yükselteçleri ile alakalı soru(n)lar

Dual HS 135 Bias Ayarı

Okunmamış iletigönderen Bedri® » 10 Tem 2013, 22:30

ampli.jpg
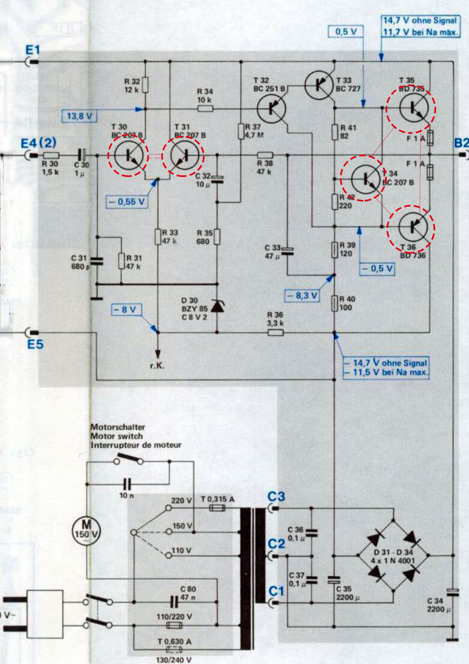
Selamlar eğlencelik olarak bu amplifikatörü yapmak istiyorum. Fotoğrafta birbirine bağlı kırmızı dairelerle işaretlediğim transistörlerin ısısal açıdan birbirine bağlı olması gerekir değil mi? Özellikle T 34 transistörünun çıkış soğutucusuna monte edilmesinin gerekli olduğunu düşünüyorum. BC 207 yerine de 2SC 2240 takmayı düşünüyorum. BD 735 = ? BD 736 = ? BC 727 =? BC 251 = ? Bu transistörler yerine hangi transistörleri kullanacağımı bilemedim. Transistör karşılıkları tablosu içeren programım format attığım zaman kayıp oldu...
BC251 yerine BC557 oluyor sanırım ama ben sevmiyorum bu transistörü sanırım onun yerine 2SA970 kulanacağım:)
Selamlar.
Kullanıcı avatarı
Bedri®
DIY Audio Gurusu
 
İleti: 286
Kayıt: 30 Eyl 2010, 10:24
İl: Sakarya
Meslek: Resim Öğretmeni


Ynt: Dual HS 135 Bias Ayarı

Okunmamış iletigönderen Kapibara » 10 Tem 2013, 23:10

BC207 çok eski bir şeye benziyor kılıf olarak bakınca. Yerine BC109, BC239 olur sanki veya elinizdeki 2SC2240.
BC 251 yerine BC309 da olurmuş gibi duruyor.
BC727 biraz gıcık bir şeye benziyor onun yerine BD140 kullansak biraz tuhaf mı olur bilemiyorum.
BD735, BD736 çifti içinse BD243, BD244 veya TIP41, TIP42 niye olmasın diyorum.
Tabi bu karşılık tavsiyesi amatör hesabı yapıldı onu belirteyim. :)
Kullanıcı avatarı
Kapibara
DIY Audio Gurusu
 
İleti: 435
Kayıt: 22 Şub 2007, 03:05
İl: Sakarya

Ynt: Dual HS 135 Bias Ayarı

Okunmamış iletigönderen hamist » 11 Tem 2013, 00:22

Bedri® yazdı:
ampli.jpg
Selamlar eğlencelik olarak bu amplifikatörü yapmak istiyorum. Fotoğrafta birbirine bağlı kırmızı dairelerle işaretlediğim transistörlerin ısısal açıdan birbirine bağlı olması gerekir değil mi? Özellikle T 34 transistörünun çıkış soğutucusuna monte edilmesinin gerekli olduğunu düşünüyorum. BC 207 yerine de 2SC 2240 takmayı düşünüyorum. BD 735 = ? BD 736 = ? BC 727 =? BC 251 = ? Bu transistörler yerine hangi transistörleri kullanacağımı bilemedim. Transistör karşılıkları tablosu içeren programım format attığım zaman kayıp oldu...
BC251 yerine BC557 oluyor sanırım ama ben sevmiyorum bu transistörü sanırım onun yerine 2SA970 kulanacağım:)
Selamlar.


Oradaki kırmızı halkalar bu transistorlerin aynı ısıl şartlarda olması gerekliliği belirtilmiş.
Denk geldi iseniz daha önce, bir kaç defa difereransiel bağlı transistorlerin, dengeli çalışması gerekliliği
nedeni ile aynı ısıl şartlarda olmaları gerektiğini vurgulamıştım.
Burada da, bu 2 transistor gövdelerinin minik bir metal parça ile birbirlerine bağlandığı ifade edilmiş olduğunu
vurgulamış.Tabii bunlar metal gövdeli ise izoleli olmaları gerekir.

Çıkış kısmındaki de, oradaki BC207 nin ısıl değişimlere bağlı olarak bias akımını kontrol altında
tutma amaçlı olarak, çıkış transistorlerinin soğutucularına temas halindedir.

Transistorler yerine muadilleri kullanılabilir, ama kazançları denk gelmezse,
aynı transistorleri bile kullansanız sorun yaşanabilir.
Girişteki transistorler eşlenirse iyi olur.
Tüketimleri ile ünlü ülkelerin tarihlerini üreten ülkeler yazar.
hamist
DIY Audio Gurusu
 
İleti: 1401
Kayıt: 24 Mar 2011, 23:45
İl: istanbul
Meslek: endüstriel elektronik

Ynt: Dual HS 135 Bias Ayarı

Okunmamış iletigönderen Bedri® » 11 Tem 2013, 01:01

Çok teşekkür ederim.
Kırmızı halka içine almış olduğum transistörleri daha önceki yaptığım bazı amplifikatörlerde de kullanmıştım.
Genellikle bias trimpotunun olduğu amplifikatörler yaptığımdan bu devrede göremeyince tam emin olamadım:) Elektronikle sadece keyif amaçlı olarak ilgilenince sorular bazen yüzeysel kalabiliyor:)
Transistörleri eşlemekten eziyetli bir keyif alıyorum. Ayrıca daha önceki çalışmalarımdan 2SC2240 eşlenik olarak elimde bulunmakta diğer transistörleri de en kısa zamanda edinip devreyi yapacağım.
BC 251yerine düşük gürültülü bir transistör takmak iyi olur mu? yoksa o bölgede buna gereksinim yok mudur?
Girişteki 1mf elektrolitik kondansatör yerine kutupsuz mkp kondansatör takacağım.
C32 kondansatörünü de kutupsuz kullanmalımıyım? 10mf kutupsuzların boyutu yüzünden çekincelerim var...

Kapibara yazdı:BC207 çok eski bir şeye benziyor kılıf olarak bakınca. Yerine BC109, BC239 olur sanki veya elinizdeki 2SC2240.
BC 251 yerine BC309 da olurmuş gibi duruyor.
BC727 biraz gıcık bir şeye benziyor onun yerine BD140 kullansak biraz tuhaf mı olur bilemiyorum.
BD735, BD736 çifti içinse BD243, BD244 veya TIP41, TIP42 niye olmasın diyorum.
Tabi bu karşılık tavsiyesi amatör hesabı yapıldı onu belirteyim. :)


Çıkış transistörleri olarak TIP41-42 kullanabilirdim ama elimdeki transistörlerin sahte olması olasılığı yüzünden başka arayıştayım:)
BC309 elimde olabilir.
Çok teşekkürler:)
Selamlar.
Kullanıcı avatarı
Bedri®
DIY Audio Gurusu
 
İleti: 286
Kayıt: 30 Eyl 2010, 10:24
İl: Sakarya
Meslek: Resim Öğretmeni

Ynt: Dual HS 135 Bias Ayarı

Okunmamış iletigönderen siraelyn » 11 Tem 2013, 03:50

Babam yıllardır bu pikaptan arıyor.Bari anfisi yapayım.Sanırım doğru transistörler için baya uğraştıracak.
siraelyn
DIY Audio Takipçisi
 
İleti: 51
Kayıt: 22 Ağu 2010, 16:32
İl: Muğla

Ynt: Dual HS 135 Bias Ayarı

Okunmamış iletigönderen Bedri® » 11 Tem 2013, 11:38

siraelyn yazdı:Babam yıllardır bu pikaptan arıyor.Bari anfisi yapayım.Sanırım doğru transistörler için baya uğraştıracak.


Eğer amplifikatörünü yaparsanız BC 207 B transistörüne dikkat edin çünkü VRT disk programında bu transistörün PNP transistör olduğu yazıyor. Baskı devre şemasında da T 34 = BC 207 transistörü yukarıdaki kanalda ters bağlanmış gözüküyor. Neye inanacağımı şaşırdım.
ampli 2.jpg
Kullanıcı avatarı
Bedri®
DIY Audio Gurusu
 
İleti: 286
Kayıt: 30 Eyl 2010, 10:24
İl: Sakarya
Meslek: Resim Öğretmeni

Reklamlar

Ynt: Dual HS 135 Bias Ayarı

Okunmamış iletigönderen cagdasbay » 11 Tem 2013, 13:13

Bedri Hocam
BC207 npn. Katalogda da öyle yazıyor, internetten bulduğum datasheetde de.
1428.pdf
(61.34 KiB) 462 defa indirildi


Ancak dediğiniz gibi verdiğiniz çizimde bir sıkıntı var. Bacaklar yanlış yazılmış. Resimde, alt kanaldaki e-b-k yazımı doğru görünüyor. Üst kanaldaki e-k yer değiştirecek.
cagdasbay
DIY Audio Fanatiği
 
İleti: 105
Kayıt: 29 Ağu 2010, 10:24
İl: muğla
Meslek: mak müh

Ynt: Dual HS 135 Bias Ayarı

Okunmamış iletigönderen olc technics » 11 Tem 2013, 14:56

Bedri® yazdı:
ampli.jpg
Selamlar eğlencelik olarak bu amplifikatörü yapmak istiyorum. Fotoğrafta birbirine bağlı kırmızı dairelerle işaretlediğim transistörlerin ısısal açıdan birbirine bağlı olması gerekir değil mi? Özellikle T 34 transistörünun çıkış soğutucusuna monte edilmesinin gerekli olduğunu düşünüyorum. BC 207 yerine de 2SC 2240 takmayı düşünüyorum. BD 735 = ? BD 736 = ? BC 727 =? BC 251 = ? Bu transistörler yerine hangi transistörleri kullanacağımı bilemedim. Transistör karşılıkları tablosu içeren programım format attığım zaman kayıp oldu...
BC251 yerine BC557 oluyor sanırım ama ben sevmiyorum bu transistörü sanırım onun yerine 2SA970 kulanacağım:)
Selamlar.



Selamlar;

Dual HS 135 denen cihazdan elimde bir tane vardı önceden. Tamir görmüştü, ama çalışıyordu. Çıkış Tr. leri BD 243C-BD 244C ile yenilenmişti. Giriş diff. katında BC 237 gördüğümü hatırlıyorum (orjinaldi). Çıkışları yanınca TDA 2006 larla modifiye ettim ama 100 Hz gürültüsüne benzer (şaşe döngüsü sesi) bir ses rahatsız ediyordu. Sonrada düzeltmeye çalışmadım.
Kullanıcı avatarı
olc technics
DIY Audio Gurusu
 
İleti: 259
Kayıt: 31 Arl 2012, 16:23
İl: tekirdağ
Meslek: ha ha ha, please

Ynt: Dual HS 135 Bias Ayarı

Okunmamış iletigönderen Bedri® » 11 Tem 2013, 21:44

cagdasbay yazdı:Bedri Hocam
BC207 npn. Katalogda da öyle yazıyor, internetten bulduğum datasheetde de.
1428.pdf eklentisi mevcut değil


Verdiğiniz data sayfasını incelemiştim ancak VRT Disk transistör karşılık programında aşağıda yer alan sayfayı görünce aklım karıştı:) BC 207 olan NPN, BC 207 B olan PNP gözüküyor. Kılıfları da farklı... Devre şemasının olduğu çizimde transistörün tam yuvarlak formda olduğu gözüküyor. VRT Disk programında da pnp olan BC 207 B nin tam yuvarlak kılıflı olduğu görülüyor. npn olansa bir tarafı kesik kılıfta...
2SC 2240 kullanarak bir deneme yapacağım bakalım olursa eğer npn dir:D Biraz uğraştırmasa tadı olmazdı zaten:)
bc207.jpg


olc technics yazdı:
Selamlar;

Dual HS 135 denen cihazdan elimde bir tane vardı önceden. Tamir görmüştü, ama çalışıyordu. Çıkış Tr. leri BD 243C-BD 244C ile yenilenmişti. Giriş diff. katında BC 237 gördüğümü hatırlıyorum (orjinaldi). Çıkışları yanınca TDA 2006 larla modifiye ettim ama 100 Hz gürültüsüne benzer (şaşe döngüsü sesi) bir ses rahatsız ediyordu. Sonrada düzeltmeye çalışmadım.

Çıkış transistörleri olarak bende BD 243C-BD 244C kullanmayı düşünüyorum. BC 251 yerine BC309,BC 727 yerine de BC 637 kullanacağım.
Kullanıcı avatarı
Bedri®
DIY Audio Gurusu
 
İleti: 286
Kayıt: 30 Eyl 2010, 10:24
İl: Sakarya
Meslek: Resim Öğretmeni

Ynt: Dual HS 135 Bias Ayarı

Okunmamış iletigönderen hamist » 11 Tem 2013, 22:07

BC 207 yerine BC107 BC307 BC 237 gibi NPN transistorler kullanılabilir.
Ancak bir not, Dual çok zaman cins transistorler kullanmıştır.
Bu da onlardan biri, zira hem seçilmiştir, hem de bir başka üretimde kullanıldığını
görmüş olmak pek olası olmaz.

Mesela bir pickup 6W ampl.sinde AC180L AC 181L kullanılmıştı.
Son derece sıradışı, zira bir daha bu transistorün kullanıldığı bir devreye rastlamadım.
Sanki dual için yapılmıştı.

http://english.electronica-pt.com/db/cr ... BC&page=14

Son an'da dikkatimi çekti, T32 nin emiterinden + beslemeye bir direnç olmalı!
Ama pcb ye konmamış enteresan
Tüketimleri ile ünlü ülkelerin tarihlerini üreten ülkeler yazar.
hamist
DIY Audio Gurusu
 
İleti: 1401
Kayıt: 24 Mar 2011, 23:45
İl: istanbul
Meslek: endüstriel elektronik

Sonraki

Transistör/MOSFET Güç Yükselteçleri


 


  • Bu konular da ilginizi çekebilir:
    Cevaplar
    Gösterim
    Son ileti

Kimler çevrimiçi

Bu forumu görüntüleyenler: Google [Bot] ve 1 misafir