Komple gitar anfisi projesi

Projeleriniz » Elinizde olan veya hazırladığınız projelerinizi ayrıntılı açıklama ve resimleriyle beraber gönderin; ana sayfamızda isminizle beraber yayınlayalım. Ayrıntılı bilgi Haberler ve Duyurular forumunda mevcuttur.

Komple gitar anfisi projesi

Okunmamış iletigönderen sebolof » 02 Ekm 2009, 20:23

Merhaba arkadaşlar arkadaşım benden gitar anfisi istedi ve bende araştırıyım dedim ve mosfet ve opmaplı bi ton kontrolün birleşmesiyle 100 watt ucuz ve kaliteli bişey yapabaileceğimi düşünüyorum aşadaki devreleri kullancam ve buna vu metre de ekliyecem sizce mosfetten gitar anfisi olur mu daha önce hiç yapmadım bilmiyorum yoksa illa class a yada lambalı mı olmalı bu devreler le nasıl bi sonuç alırım tecrübelerinizi bekliyorum

bu anfi katları arasında şeçim yapmadım sizce hangisi
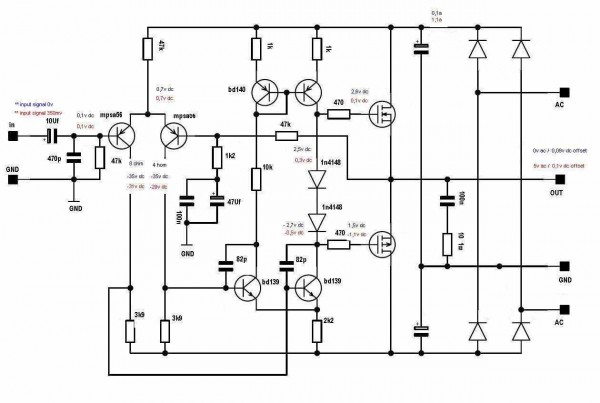
mosfet-amfi-devre-semasi.jpg
1. anfi katı

2.
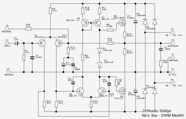
obilgi_3.jpg
2.Anfi katı

pre anfi ve ton kontrol ise bunu yapcam
gitar_pre_anfi.JPG
Pre anfi ton kontrol katı

evet şimdi olur mu olmaz mı olursa hangisi olur :D?
sebolof
DIY Audio Fanatiği
 
İleti: 120
Kayıt: 14 May 2009, 21:17
İl: niğde


Cevap: Komple gitar anfisi projesi

Okunmamış iletigönderen hoparlör » 02 Ekm 2009, 22:16

Merhaba,

Gitar için hiç kullanan var mı bilmiyorum ama ilk devre diyaudiotr.com'da da yayınlanan 100W Mosfet projesine ait. Tasarımcısı Nico Ras. Dolayısı ile bu devre ile ilgili detayları sitede ve forumda bulabilirsin.
hoparlör
DIY Audio Gurusu
 
İleti: 1844
Kayıt: 02 Eyl 2007, 19:30
İl: İstanbul

Cevap: Komple gitar anfisi projesi

Okunmamış iletigönderen elektrosenol » 02 Ekm 2009, 23:09

Merhaba,

Tabiki bu iş için en uygunu lambalı veya class A sınıfında bir yükselteçle olur.Class A tasarımda en saf ses dolayısı ile gitarın kalitesi ne ise onu vermesi beklenir lambalıdada aynı şey geçerlidir push pull veya single ended farketmez ama gitarislerin özellikle elektrocuların single ended e biraz daha sıcak baktığını söyleyebilirim.Sitemizde yayınlanan Nico Ras ın Ras 100 projesi sn. Hoparlöründe belirttiği gibi en uygun ''uygulanması'' gereken projelerden biridir bu iş için bence, Ras 100'ü yapanlar ses kalitesinin oldukça orjinal olduğunu söylemişlerdir(kaliteli parçalarla yapanlar tabii!). Doğal bir sesinin olduğunu söylemişlerdir kimi HI-FI ciler bu kadar orjinal tınlayan sesi sevmedikleri veya kulak zevki ve kişisel tercihlerini öne atarak Ras 100 tasarımının kendilerine ''uygun olmadığını'' söylemişlerdir.Fakat orjinal ses veren ampli. her zaman için gitar için en uygun ampli.dir.

Bunun dışında gitar önyükseltecinin tasarımı çok önemlidir, o koyduğunuz tl072'li devre bana kalırsa eğer Ras100 'ü yapacak olursanız bence Ras100 e göre çook geride bir tasarım olarak kalacaktır bi kere op-amp olarak TL072 kullanılmasına karşıyım gitarda.. ha siz diyorsanız bu kadar profesyonel bişeye ihtiyacım yok o zaman siz bilirsiniz. Tabi burda beslenecek hoparlörde önemli eğer 70-100w ve üstü hoparlörler bunun için beslenecekse class A tasarımı unutun desem yanlış olmaz heralde!? Lakin sizin yerinize olsam maliyette sıkıntı yok ise lambalı ''uygun'' bir çıkış katı veya Ras 100 projesini uygular girişinede aşağıdaki TL072 li devre hariç firma manuallerinden bulacağınız uygun bir giter önyükselteci eklerim sonrada arkadaşa veririm karar sizin.
Steryo takılıyorum:)
Kullanıcı avatarı
elektrosenol
DIY Audio Fanatiği
 
İleti: 143
Kayıt: 09 Haz 2008, 21:20
İl: İstanbul

Cevap: Komple gitar anfisi projesi

Okunmamış iletigönderen sebolof » 02 Ekm 2009, 23:49

arkadaşlar sonuçta bunlar class ab mosfet class a olmasada ona yakın çalışmalar amacımız birazda yüksek ses elde etmek sonuçta mosfet bi anfide gitar sesi dinleyebiliyorsak pre anfi sorun yaratmadığı sürece gitarıda bağlayıp çalabiliriz diye düşünüyorum yanlış mı düşünüyorum
sebolof
DIY Audio Fanatiği
 
İleti: 120
Kayıt: 14 May 2009, 21:17
İl: niğde

Cevap: Komple gitar anfisi projesi

Okunmamış iletigönderen bykoz » 03 Ekm 2009, 09:13

geri besleme dirençlerinin farkı dışında biri auto bias diğeri manual bias olarak tasarlanmış ampliler, 47 k çok buyuk bir değer kanımca. besleme gerilimlerini aynı düşünürsek alttaki amplının üsttekinden %10 daha güçsüz ama daha stabil çalışacağını düşünüyorum, diğer yandan gitar amplisi için orta sesleri çok iyi bir ampli seçmekte fayda var lakın bu iki ampda o konuda pek başarılı değil. tabi ki bir şekilde çalacaklardır. :)


sevgiler, saygılar..
bykoz
DIY Audio Fanatiği
 
İleti: 107
Kayıt: 03 Şub 2007, 14:50
Konum: bursa
İl: BURSA
Meslek: AUDIO & VIDEO SERVİCE

Cevap: Komple gitar anfisi projesi

Okunmamış iletigönderen sebolof » 03 Ekm 2009, 10:11

peki mosfet bu güçlerde devre önerebilir misiniz orta sesleri başarılı olan
sebolof
DIY Audio Fanatiği
 
İleti: 120
Kayıt: 14 May 2009, 21:17
İl: niğde

Reklamlar

Cevap: Komple gitar anfisi projesi

Okunmamış iletigönderen sebolof » 03 Ekm 2009, 10:15

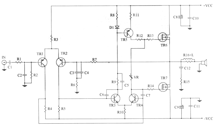
arkadaşlar bide bunu buldum bunuda katın aralarına
100-watt-mosfet-amplifier.gif
3.Anfi katı


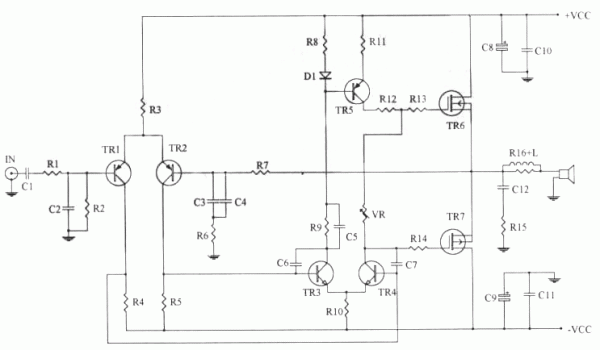
Parçalar
R1-2K2
R2,3-47K
R4,5-3K9
R6-1K
R7-33K
R8,10,11-100
R9-12K
R12-47
R13,14-560
R15-10/2W
R16-10/2W

C1-2.2U
C2-220P
C3-47UF/NP
C4,10,11,12-0.1
C5-103
C6,7-27P
C8,9-220UF/63V

TR1,2-A872
TR3,4-D667
TR5-B647
TR6-K1058
TR7-J162
D1-IN4002
VR-1K
VCC…+/-40-60V
sebolof
DIY Audio Fanatiği
 
İleti: 120
Kayıt: 14 May 2009, 21:17
İl: niğde

Ynt: Komple gitar anfisi projesi

Okunmamış iletigönderen sebolof » 03 Ekm 2009, 11:58

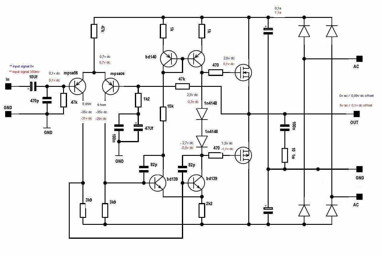
arakdaşlar aslında düşündüm bir çok kişin yaptığı ras100 de bana uygun olacaktır :D sonuçta kaliteis zate
adında var sizde olur mu
ras100.gif
Ras100


orta sesleri verebilir mi
sebolof
DIY Audio Fanatiği
 
İleti: 120
Kayıt: 14 May 2009, 21:17
İl: niğde

Cevap: Komple gitar anfisi projesi

Okunmamış iletigönderen hoparlör » 03 Ekm 2009, 11:58

Forumdaki bazı arkadaşlar benim bir Nico Ras fanatiği olduğumu düşünüyorlardır kesin. Tabiki değilim ama oldukça değer verdiğim de aşikar. Bunun en temel nedenlerinden birisi de Nico'nun sadece elektronik yetkinliği, pekçok DIY ve profesyonel ses devreleri tasarımcılarıyla dostluğu ve beraber çalışabilmesi ya da öğrendiklerini beklentisiz paylaşması felan değil.

Nico aynı zamanda bir müzisyen, caz gitaristi ve tasarımlarının ya da tavsiye ettiği devrelerin hepsi de canlı performansların olduğu gibi doğal haliyle, katkısız olarak yeniden üretilmesini amaçlamaktadır. Dolayısıyla bu tür amfiler genellikle kuru, cansız izlenimi verir, ama aslında doğal olanı üretir. Hoparlör ölçümleri için test devresi kurarken farkettim bunu, ama sonradan hatırladım ki Nico da aynı konuda beni uyarmıştı. Canlı performansı yeniden dinlemek için bu tür amfiler tercih edilebilir ama enstrüman amfisi olarak ne kadar doğrudur bilemiyorum. Lambaların gitarın tonuna ses katkısı vb. konular var, müzisyenlerin tercihleri çok farklı olabiliyor, benim ilgi ve bilgi alanımın dışında.

Devrelere gelirsek ilk devre olan RAS100 ise Nico'nun sesini en beğendiği tasarımlardan birisidir. Hitachi uygulama notlarına dayanan bu sade tasarımın daha güçlü bir benzeri de arkadaşı Rod Elliott'ın sitesinde mevcuttur, zaten bizim sitede de RAS300 adıyla bir uyarlaması var. Açıkcası kararsızlık anlamında bir sorunu da yoktur, çeşitli versiyonlarını yaptım, hatta bir eski iki de yeni versiyonu beklemede.

Sizin işinizi ise bence bu devrelerden ziyade, gerçekten gitar için tasarlanmış, denenmiş bir devre çözecektir. Hem preamfi hem de çıkış katı ile komple bir çözüm. Malzemelerde sahte olmamasına dikkat edilerek Karaköy piyasasından temin edilebilecek değerler.
http://sound.westhost.com/project27b.htm
hoparlör
DIY Audio Gurusu
 
İleti: 1844
Kayıt: 02 Eyl 2007, 19:30
İl: İstanbul

Ynt: Komple gitar anfisi projesi

Okunmamış iletigönderen sebolof » 03 Ekm 2009, 12:07

valla arkdaşım pre anfi zate aynı anfi baktıysan herşeyi aynı zaten bende olayın pre anfi bölümünde çözüleceğini düşünüyorum senin verdiğin siteyi sen vermeden iclemiştim zaten ama gördümki transistör kullanılmış ras100 vb gösterdiğim devrelerin hepsi ona benziyor ama mosfeti mosfetin daha iyi bi karekteristik sağlıyacağını düşünüyorum
sebolof
DIY Audio Fanatiği
 
İleti: 120
Kayıt: 14 May 2009, 21:17
İl: niğde

Sonraki

Projeleriniz


 


  • Bu konular da ilginizi çekebilir:
    Cevaplar
    Gösterim
    Son ileti

Kimler çevrimiçi

Bu forumu görüntüleyenler: Google [Bot] ve 0 misafir